Rejestracja na forum została wyłączona. Obecnie forum pełni rolę archiwum wiedzy zebranej na przestrzeni lat.
kasper3211
Posty: 473
Rejestracja: 2008-01-09, 11:04
Lokalizacja: Rawicz

jaki kolor przewodu

2008-05-20, 10:20

Witajcie zakładam automatyczny włącznik swiateł może ktoś ma rozeznanie /wie/ jaki kolor kabla idzie do kontrolki ładowania na desce rozdzielczej.Szukam lecz nie mogę go wyczaić,acha mam tylko probówke :-/

Awatar użytkownika
BliG
Posty: 1067
Rejestracja: 2007-07-16, 09:55
Lokalizacja: Małopolska
Kontakt: Strona WWW

Re: jaki kolor przewodu

2008-05-20, 10:33

moge pomoc dopiero po powrocie z pracy, wiec jakby cos to kolo 20 postaram sie znalezc i wrzucic.
Pozdrawiam,
Adrian

kasper3211
Posty: 473
Rejestracja: 2008-01-09, 11:04
Lokalizacja: Rawicz

Re: jaki kolor przewodu

2008-05-20, 15:19

każda pomoc mile widziana.

Awatar użytkownika
adam533
Posty: 666
Rejestracja: 2007-10-31, 22:05
Lokalizacja: Pruszków

Re: jaki kolor przewodu

2008-05-20, 15:20

ja jakoś podłączałem ale nie pamiętam

manius

Re: jaki kolor przewodu

2008-05-20, 17:48

:-)
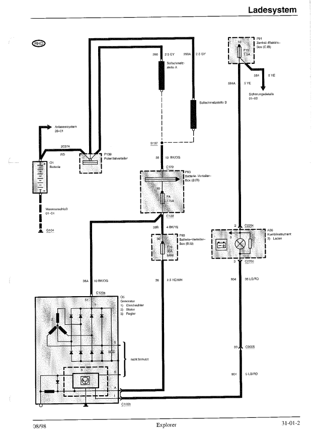
LG/RD jasno zielony/czerwony

8)
Załączniki
34.pdf
(207.52 KiB) Pobrany 247 razy
tutaj.gif
tutaj.gif (23.87 KiB) Przejrzano 2146 razy

kasper3211
Posty: 473
Rejestracja: 2008-01-09, 11:04
Lokalizacja: Rawicz

Re: jaki kolor przewodu

2008-05-20, 20:56

Dzięki za podpowiedż ,maniuś niestety nie mogę otworzyć pliku chyba komputer do d-py.

manius

Re: jaki kolor przewodu

2008-05-20, 21:15

hmm
to jest plik PDF
czyli potrzebujesz Adobe Reader
http://www.adobe.com/pl

no jpeg chyba otworzysz ;-)
Załączniki
34 Kopie.jpg
(140.69 KiB) Pobrany 149 razy

Wróć do „WARSZTAT”